Find Your Style
Women
Men
Accessories
Search for clothing, brands, styles...
×
Women
Men
Accessories
Wii Operations Manual Unable To Read Disc
Search
Loading...
No suggestions found
KTM Duke 125 ABS Launched in India; Prices at INR 1.18 lakh » Car Blog ...
carblogindia.com
How to Fix "You Need to Format the Disk in Drive"?
recoverit.wondershare.com
Nintendo Wii with Wii Sports Price in India - Buy Nintendo Wii with Wii ...
flipkart.com
Swaraj Clutch Plate » The Tractor Hub
thetractorhub.in
Moment of Inertia of Uniform Disc, Rectangular Lamina & Hollow Cylinder ...
aakash.ac.in
One quarter sector is cut from a uniform circular disc of radius R ...
allen.in
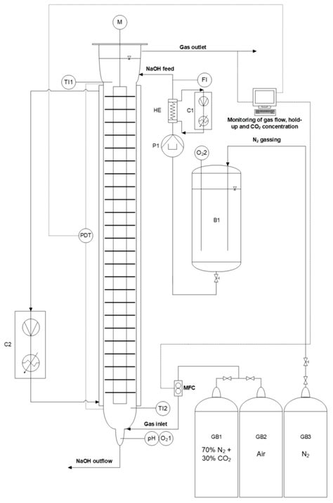
Gas/Liquid Operations in the Taylor-Couette Disc Contactor: Continuous ...
mdpi.com
What Is Clutch: Types, Application and Working
godigit.com
LG Electronics 8X USB 2.0 Super Multi Ultra Slim Portable DVD Writer ...
amazon.in
CD 憧れの - アニメ
portfolio.cept.ac.in
Scratched Platter Hard Disk Recovery - Complexity & Challenges
stellarinfo.co.in
HP CDRW/ Compact Disc for Large Data/ Recordable Blank Disc 700MB 80 4X ...
amazon.in
Memory Operations - Computer Fundamentals - Digital Principles and ...
cse.poriyaan.in
What to do when the Disc is not playing or getting No Disc error ...
samsung.com
Amazon.in: Buy ASUS External 16X Blu-Ray Writer with USB 3.0 Optical ...
amazon.in
Operations Readiness And Assurance A Complete Guide - 2020 Edition ...
amazon.in
Singhoow 25 Pcs CD-R Blank Discs 700mb 80 Min 52x Vinyl Recordable Disc ...
amazon.in
Imation 1X HD DVD R Single Layer 15GB Black Disc DVD : Amazon.in ...
amazon.in
Manual Multiport Valves - 40 NB Top Mount Filter MULTI-PORT VALVE ...
agsaquatech.in
Verbatim M-Disc BD-R 25GB 4X with Branded Surface - 25pk Spindle ...
amazon.in
383336809 SK Operations Manual - Acknowledgment This Sangguniang ...
studocu.com
Clutch discs - Discover our range | TVH India
tvh.com
Gas/Liquid Operations in the Taylor-Couette Disc Contactor: Continuous ...
mdpi.com
Manual handling: Manual Handling Operations Regulations 1992: guidance ...
amazon.in
ATPA
atpa.co.in
Bosch Professional INOX Cutting Disc/Wheel 2608603171- PACK OF 25
tools2weld.in
Gas/Liquid Operations in the Taylor-Couette Disc Contactor: Continuous ...
mdpi.com
Lenovo ThinkPad P15 Gen 2 - Specs, Tests, and Prices | LaptopMedia India
laptopmedia.com
Church Manual Of Operations - Fill Online, Printable, Fillable, Blank ...
pdffiller.com
UNIVERSAL LAB
universallab.co.in
The Untouchables: Who Were They And Why They Became Untouchable? by Dr ...
amazon.in
Best Way to Fix Windows Was Unable to Complete The Format Error
datarecoverydwarka.in
UNIVERSAL LAB
universallab.co.in
A disc of radius R is removed from a disc of radius 2R as shown - CBSE ...
ask.learncbse.in
Amazon.in: Buy ORICO 2.5'' External Hard Drive Enclosure USB 3.0 to ...
amazon.in
Dell M.2 PCIe NVME Class 50 2280 Solid State Drive - 1TB | Dell India
dell.com
File:Icon-operation-maintenance.svg - energypedia
energypedia.info
Netflix is shutting down its DVD rental business after 25 years
techlusive.in
Power BI was unable to read the application metada... - Page 2 ...
community.fabric.microsoft.com
QYQRQF Emery Cloth Roll - Assorted Grits, Woodworking, India | Ubuy
ubuy.co.in
Gas/Liquid Operations in the Taylor-Couette Disc Contactor: Continuous ...
mdpi.com
Best Way to Fix Windows Was Unable to Complete The Format Error
datarecoverydwarka.in
Gas/Liquid Operations in the Taylor-Couette Disc Contactor: Continuous ...
mdpi.com
Gas/Liquid Operations in the Taylor-Couette Disc Contactor: Continuous ...
mdpi.com
Hydraulic brakes on sale for gravel bike
metrorailnews.in
Toshiba Canvio Basic 500 GB External Hard Disk - TOSHIBA : Flipkart.com
flipkart.com
From a uniform disk of radius R, a circular section of radius R/2 is ...
ask.learncbse.in
Airports Authority of India Junior Executive Air Traffic Control ...
flipkart.com
Warning. Read & Understand Operators Manual Before Using This Machine ...
amazon.in
X-FCM-R HL High load grating fastener disc (stainless) - Fasteners ...
hilti.in
Janatics Pneumatic Manual & Mechanical Valve : Amazon.in: Industrial ...
amazon.in
internal expanding shoe brake - Introduction, Working Principle
mech.poriyaan.in
From a circular disc of radius R and mass 9M , a small disc of radius R ...
tardigrade.in
Virtual Lab-Dayalbagh Educational Institute
msvs-dei.vlabs.ac.in
Heidolph Instruments : Operation Manuals
heidolph-instruments.com
Digital Manufacturing Operations System - Soft Designers
softdesigners.co.in
Global Disc Blades Market Report From 2020 To 2025 || Niaux, Osmundson ...
teletype.in
from a circular disc of radius R and mass 9m a small disc of radius R\3 ...
brainly.in
Dell OptiPlex 5040 and 7040 Visual Guide | Dell India
dell.com
Bosch Professional Angle Grinders
makerbazar.in
Buy PS5 Console Sony Playstation 5 (Disc Edition) with PS5 Controller ...
ubuy.co.in
from a circular disc of radius R and mass 9m a small disc of radius R\3 ...
brainly.in
Stiff Knee Gait Disorders as Neuromechanical Consequences of Spastic ...
mdpi.com
Develop a Child's Problem Solving and Analytical Skills
21kschool.com
CPU and Memory registers
vedveethi.co.in
MARPOSS Analog air/Electronics converter box
marposs.com
Do You Know The Dos & Don’ts of Handbrake in a Car? » Car Blog India
carblogindia.com
Disc Brake Caliper » BikesMedia.in
bikesmedia.in
Methods on How to Use Disk Cleanup to Clean Windows 10/11
recoverit.wondershare.com
CD 憧れの - アニメ
portfolio.cept.ac.in
What is the Order of Operations? Definition, Examples
twinkl.co.in
X-FCM-F Grating fastener disc (duplex coated) - Fasteners - Hilti India
hilti.in
Services
jungheinrich.in
Buy Lukasa Portable Bluetooth CD Player Built-in Speaker Stereo ...
desertcart.in
Unit Operations of Chemical Engineering
mheducation.co.in
Yamaha Ray-ZR 2016 Disc Bike Photos - Overdrive
overdrive.in
हिसार: 50 गांव के खेतों में जमा बारिश का पानी, रबी फसलों की पिछड़ी बुआई ...
kisantak.in
Manufacturing Processes-I
msvs-dei.vlabs.ac.in
Discord and PlayStation® Network Connection FAQ – Discord
support.discord.com
Disc Brush - Slip Ring Carbon Brush Manufacturer from Chennai
chennaibrushtek.in
Home | Genie
genielift.com
SETS - Grb maths
grbmaths.in
Maharashtra Flood: Landslide kills 37 in Mahad; thousands rendered ...
timesofindia.indiatimes.com
An endotracheal tube is placed when a patient is unable to breathe on ...
westernsurgical.in
ETI DishTemp dishwasher thermometer - temperature checker : Amazon.in ...
amazon.in
moment of inertia of circular disc about its diameter l. its moment ...
brainly.in
The moment of inertia of a circular disc of radius r and mass m about ...
brainly.in
Fillable Online Manual bill of lading completion - continued ...
pdffiller.com
9 Ways to Repair Corrupted Excel Files Online/on Desktop
repairit.wondershare.com
An assembly activity is represented on an operation process chart be t ...
zonetech.in
Velcro Discs - 7SC PSA DISC Manufacturer from New Delhi
abrasivesedge.co.in
Meilleur prix Zugzielanzeiger 1,14 in comme Météo comme un Double ...
sensed.org.in
Venus Manual Kitchen Multi-Purpose 5 Kg Weighing Scale Price in India ...
flipkart.com
pdffiller Doc Template | pdfFiller
pdffiller.com
Venus Manual Kitchen Multi-Purpose 5 Kg Weighing Scale Price in India ...
flipkart.com
Swara Bhasker diagnosed with slipped disc, doctors advise 10 days bed ...
ibtimes.co.in
Shakti Enterprises | Ospo Sports- Sports Training Accessories, Sports ...
osposports.in
Gemstone Cutting And Polishing Supplies - Zinc Gemstone Polishing Lap ...
sachigems.in
India Post — unable to get consignment details, please try after ...
consumercomplaints.in
A person cannot see the objects distinctly, when placed at a distance ...
ask.learncbse.in
Spinal Problems
thespinesurgeon.in
5036D Tractor Price and Specifications | 36HP John Deere Tractor
deere.co.in
Kerala: Dams Floods 2018: Follow Rule Curves to Avoid Flood Disasters ...
sandrp.in
Allcargo hails CFS teams in Mumbai, Chennai & Mundra for keep running show
itln.in
Spinal Problems
thespinesurgeon.in
How did Jayalalithaa die?- The Week
theweek.in
Call Of Duty: Ghosts System Requirements, Gameplay, Performance Guide
gurugamer.com
(b) a person is unable to see distinctly the objects closer than 1 m ...
brainly.in
Photos: Nine dead, several others trapped under debris in Jharkhand ...
scroll.in
Why Choosing The Right Tyre Is Important And Easy? » Car Blog India
carblogindia.com
An endotracheal tube is placed when a patient is unable to breathe on ...
westernsurgical.in
Photos: Nine dead, several others trapped under debris in Jharkhand ...
scroll.in
Harley Davidson X350 set to launch in November 2023: Check price ...
businesstoday.in
Federal Real Property: GSA Should Inform Tenant Agencies When Leasing ...
gao.gov
Mumbai High offshore vessel Greatship Rohini fire - India Today
indiatoday.in
People Express Their Sorrow As 16,500 Jet Airways Staff Become Jobless ...
indiatimes.com
After 10 Years, Tigers Finally Translocated to Western Part of Rajaji ...
newsclick.in
Ather 450: Four things we like and three we don't - Overdrive
overdrive.in
Halar Coated Butterfly Valves, Halar Coating Butterfly Valves, India
butterflyvalve.in
[Júne's Wiki] rpi_autism
wiki.meson.in
Related Searches
Wii Cd Rom
Unable To Read Disc Wii
Game Disc Could Not Be Read Wii
Wii Startup Disc
The Disc Could Not Be Read Wii
Wii Menu Disc
Wii Disc Could Not Be Read
Please Insert A Disc Wii
The Game Disc Could Not Be Read Wii
Wii Operations Manual
Wii Demo Disc
Wii Auto Erase Disc
Wii Startup Disk
Wii Disc Read Error
Wii Menu Install Disc
Wii Cd
Wii Play Disc
Wii Disc Insert
Wii Game Disc
Wii Disk
Search
×
Search
Loading...
No suggestions found